水力透平国内外发展现状
工业泵网液力能量回收透平技术的应用已有二、三十年历史。主要对采用减压阀或孔板减压的连续工艺流程中的高压流体回收可供回收的压力能,以前这些能量大都通过减压阀或孔板而被浪费掉。现在发现水力透平在一定条件下可替代电动机或汽轮机等驱动装置,并且最高有可回收80%的流体能量并用来驱动泵或其他转动机械,在1~2年甚至在更短的时间内就可收回投资,所以应用逐渐广泛。
水力回收透平的研究主要是来自专业泵制造厂,水力回收透平的参数选择和系数确定主要是由工厂大量试验得出来的,缺乏设计理论。国内尚未发现有关水力透平的专门研究机构。随着水力透平技术的普遍应用,一些学者加入到该技术的研究行列。目前,研究水力透平的技术手段为试验结合CFD(计算流体动力学)技术。国内外也初步形成了一定规模的开发队伍,企业的积极性很高。
反转的泵作为水力透平运行,由于没有导叶,具有成本低、质量稳定、结构简单、耐用等优点,效率基本与泵相同,能够批量生产,而且由于零部件少,维修容易、运行成本低。但存在不能控制水量变化的缺点,国外有些研究做了一些尝试:
例如美国一泵公司开发的径向叶片涡轮水力透平与反转泵式水力透平相比具有更高的效率,并且由于级数减少而提高了可靠性。
径向叶片涡轮与泵叶轮相比,可产生更高的能量转化效率,回收更大的压差。下图所示为径向叶片涡轮与泵叶轮的形状对比。
径向叶片涡轮式液力透平与可逆泵式水力透平效率对比
下表是可逆泵式水力透平与径向叶片涡轮式水力透平在相同操作条件(流量196m3/h,扬程1586m,转速3570r/min)下的性能比较。
径向叶片涡轮与可逆泵式水力透平性能对比表
通过对上表中A,B两栏进行比较可以看出,只有增加水力透平的级数才能提高能量回收效率,势必增加轴长,降低其可靠性。而比较A,C两栏可以看到,如采用径向叶片涡轮,在相同级数下可得到更高效率,同时可靠性也不降低。由于径向叶片涡轮的直径相对较小,因此结构紧凑、造价低。
如果扬程很高或所选电机速度较低,而水力透平必须以高于泵组的速度操作,因此需要在水力透平与电机之间设增速齿轮箱。同样,如果用户选择级数较低水力透平(一般在10级左右),则必须提供减速齿轮箱。
径向叶片涡轮设计的更大优点是可以改变喷嘴的大小,因为环形流道上的喷嘴为螺栓连接,容易更换。这样水力透平就有最佳的工作效率,同时设计流量的范围也较宽。
国内在水力透平的技术开发方面虽然起步较晚,也取得了一些成绩。在国际先进技术的基础上,进行研究及实际应用,取得了良好的应用效果。
反转离心泵特性反映泵在水泵工况、水轮机(水力透平)工况和制动(耗能)工况等全部工况的全部性曲线,由于试验较复杂,需要时才用模型在试验室作。一般装置中常用比转速范围的离心泵,其反转作水力透平时的特性曲线与泵工况时的特性曲线的比较见下图。由图可以看出:
1)水力透平与泵的扬程—流量特性曲线的趋势相反,水力透平的曲线在零值输出功率以后,压头随流量的增加而迅速上升。
2)作水力透平用时,它的最佳效率值与作泵用的最佳效率值基本相等,但在较大的流量点处;而且在该点右侧效率下降缓慢,因此宜于在最佳效率点或较大的流量下运行。因此在评价水力透平机组时,应注意的是能量回收的预测是在工艺流体为正常流速的前提下,而不是最大流速。水力透平的设计流量不能用与计算泵设计流量一样的方法确定。这是由于水力透平在以正常流量运行期间,经常在小于最大回收功率下运行。
3)水力透平的输出功率和效率随流量的下降而迅速降低,当流量下降至最佳效率点的40%时,输出功率及效率均为零;当流量低于该值时透平妤处于耗功状态。正因为此水力透平常与电动机串联驱动泵,当流量变小时,依靠电动机驱动。通过在水力透平与电动机之间安装超越离合器来消除流量变小时水力透平给机组增加的的额外能耗。
另外,在水力透平工况下液体离开叶片表面产生的压降比在泵工况下液体注射叶片表面所产生的压降小,因此对汽蚀不如泵敏感。
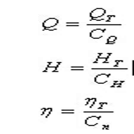
作水力透平用和作泵用的最佳效率点的压头和流量都有一定的对应关系,视泵的比转速NS不同,其转换系数也不同,即:
式中CQ 、CH 、Cn——分别为流量、扬程、效率的换算系数。
当比转数NS为35~200时,这些系数一般为:CH及CQ=2.2~1.1;Cn=0.92~0.99。比转数高的, CH 、CQ取小值,Cn取大值。具体的数值应由专业制造厂提供,在未得到这些数据时,也可按下面关系式取用作水力透平的泵的工况参数,以选择合适的泵。
式中 和 分别为泵的水力透平的最佳效率。
水力透平的型式
水力透平的结构型式主要是离心泵,根据回收介质的流量、压力,各种型式的泵都可以充当水力透平,如OH2型、BB1型、BB2型、BB3型、BB4型、BB5型等。泵的出口是水力透平入口,泵的入口是水力透平的出口。
水力透平的选型
(1)、选择步骤
根据可用液流的压头、流量和所需转速,即水力透平的设计参数,由第7部分(注:水力透平的特性)公式可以换算为泵的设计参数,依此即可从泵制造厂产品样本中选取有最佳效率的泵。
(2)、选型举例
某一合成氨CO2脱除系统能量回收装置,已知可作动力源的液流流量为388m3/h,压力为355m,所需转速3000r/min,液体相对密度1.23,总有效排出压头5m,试选用一台泵作为水力透平,并求取其轴功率。
1)因扬程350m(355-5=350)对单级泵太高,应选每级扬程为175m的两级泵,其比转数为:
2)根据 =81.8,取CQ=1.4, CH=1.4 , Cn=0. 95。
3)将水力透平的设计参数换算为泵的设计参数:
4)按上述已知泵的流量、扬程(单级)和转速,即可选取一台最佳效率的泵。在本例中,选用的泵是两级,叶轮直径315mm,效率为81%。此泵用作水力透平时产生的轴功率NT计算如下:
水力透平的布置
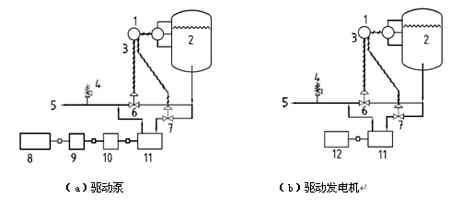
API610标准关于水力回收透平的典型布置图如下:
1—液位指示器、控制器;2—高压容器;3—分配控制;4—安全阀;5—至低压容器;6—旁通阀;
7—进口调节阀;8—泵;9—电动机;10—超速离合器;11—液力回收透平;12—发电机
对双驱动的要求,当水力透平回收的功率不足以驱动泵时,需增设辅助驱动机:
1)主驱动机的额定功率应在无水力透平的协助下能驱动机组,即主驱动机(电机或汽轮机)应按全功率选取。
2)水力透平应布置在机组的端头,绝不可布置在半贫液泵和电机之间,否则在水力透平的流量或压差不足时无法从机组中脱开。
3)在水力透平和被驱动设备之间应配置超速离合器,以便在水力透平维修或水力透平的工艺流体管路接通之前,被驱动设备可正常运转。如果流往水力透平的流量可能大幅度或频繁变化,当流量降到额定流量的大约40%时,水力透平将停止输出功率,且对主驱动机产生阻尼。对此,也应设置超速离合器。
双驱动的缺陷:
水力透平回收的功率仅部分被利用:由于主驱动机是按全功率选取,主驱动机将长期在低负荷下运行,效率低,其效率降低程度取决于透平回收的功率占总功率的比例。当电机在距铭牌功率很远的工况下运行时,电机效率和功率因数都很低,电机实际消耗的功率将很大。
一旦离合器失效,将导致透平转速无法控制,严重时将发生超速。
与水力透平单驱动相比,需增加全功率电机或汽轮机及其配套设施、一台超速离合器的维护、两套膜片联轴器,附加费用增加较多,维护工作量也增多,机组长度成倍增加。此外,双驱动的四个转子串联,与单驱动的两个转子串联相比,机组的运行稳定性降低。
当前液力回收透平技术发展的趋势是尽量用单驱动取代双驱动。只要工艺、系统和机泵三个专业密切配合,可以实现水力透平单驱动泵,取消主驱动机,使水力透平回收的功率能全部被利用,并节省投资。加拿大一家公司正在试验在不改动原装置设计参数的前提下,串联同流量的小功率泵,实现单驱动节能的新方案。
单驱动的水力透平,启动前至少有指定的最小流量向水力透平输送。因此需要有一台不带水力透平的泵,如备用泵,向系统预先加载并从工艺容器向水力透平供应液流。推荐最小流量至少为40%的设计流量。
水力透平阀门及系统配置
1)流量调节阀:为避免水力透平的机械密封承受过高的压力,以延长其使用寿命,通常将流量调节阀布置在水力透平的进口管线上,应使机械密封在水力透平的出口低压力下工作。对于富含气体的工艺液体来源,这样布置流量调节阀可使气体充分释放,而气体释放可提高透平的输出功率。
2)旁通阀:无论水力透平机组如何布置,应安装一个具有调节功能的全流量旁通阀。可调节的旁通阀和水力透平的入口调节阀共同控制流量。为避免机组超载,水力透平只按正常流量运行,额定流量与正常流量之差走旁路。
3)安全阀:为保护水力透平的泵体和机械密封免受下游背压可能出现的升高,应在水力透平的出口管路上安装安全阀。
4)超速离合器:为了防止系统超速造成设备损坏,水力透平与泵之间设置超速离合器,脱扣速度设定为额定转速的115%~120%之内,达到脱扣转速时,水力透平与泵之间自动脱离。超速离合器只能单向传递扭矩且在另一方向自由空转,由于流往水力透平的流量可能会大幅度及频繁的改变,当流量下降到约40%的额定流量时,水力透平不仅不输出功率而且还会产生阻力,而装设超速离合器可以有效防止这种阻力。
5)液位指示控制器:由于水力透平要求在比较恒定的压差下工作,为了有效调节液位,在高压源处设置液位指示控制器,如果高压源水位过高,控制器发信号给入口节流阀及旁通阀,对水力透平入口流量及压力进行调整,防止系统超速;如果液位过低(下降为设定流量的40%),控制器发信号,系统停止工作。
水力透平的研究技术关键
1)研究液体能量回收透平的引液形式和出液形式,以提高液力能量回收透的效率。
2)结合传统的水力机械(泵及水轮机)的设计理论,系统地研究能量回收透平设计理论,提高能量回收的效率。
3)采用CFD 流体力学计算软件,通过几何建模、数值计算和模型实验对水力透平叶片型线及其它过流部件水力设计的合理性进行校核和优化,在水力优化设计的基础上,对水力透平进行结构优化设计,在满足水力设计的前提下,通过结构受力有限元分析,对水力透平主要部件进行结构优化。通过对过流部件内部流体运动规律的分析研究,设计符合液体流动规律的水力模型。
4)根据设计理论,制作能量回收水力透平样机一台,进行性能试验研究,得到一些基础数据,验证设计理论。
